第一步:(把需要的地址变量填写到子程序变量中)
填写变量表一些注意事项:
(IN)输入变量:如若这个变量没有使用到线圈以及它的线圈常开常闭,就使用输入变量。
(OUT)输出变量:如若这个变量只是输出没有存在输出线圈以及它的常开常闭点,并不需要对此多次调用它,就使用输出变量。
(IN-OUT)输入输出:如若上述两点都需要多次调用与使用线圈或线圈它的常开常闭点,就需要使用输入输出变量。

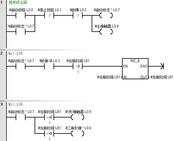
第一步:(编写星三角启动与切换程序)

第二步:(编写故障与停止复位程序)

第一步:(使用外部全局变量地址进行填写)

第二步:(调用第二次与第三次)
注意事项:在调用多次时,需要注意外部填写全局变量地址千万不能重复使用。



第一步:(调用三次,使用不同的地址进行接通运行,互不影响)



电气人作业必备的3个神器,用微信一键打开即可使用!
【收藏】 十年老电工的“出路”,月入过万的秘诀!
五大电气制图软件(CAD、Eplan、CADe_simu…),你pick那个?
最新电气版CAD绘图软件,附超详细安装教程!
最新电气绘图软件EPLAN,附超详细安装教程!
初学者使用S7-200 SAMRT编程软件常见问题(附软件下载)
超全电气计算EXCEL表格,自动生成!电气计算不求人!
蓝牙耳机、电工/PLC入门书籍任性送?快来领取你的电气礼物!
PLC编程基本功:梯形图与控制线路(附1164个三菱PLC实用案例)
还看不懂电气图?电工识图基础、仿真软件拿走,理论实操快速上手!
12门永久免费电工视频、10GB软件/电子书资料、30天免费电工直播课免费送啦!
版权声明:本文内容由互联网用户自发贡献,该文观点仅代表作者本人。本站仅提供信息存储空间服务,不拥有所有权,不承担相关法律责任。如发现本站有涉嫌侵权/违法违规的内容,请联系我们,一经查实,本站将立刻删除。
如需转载请保留出处:https://51itzy.com/kjqy/168074.html