目录:
1、磁保持继电器的优势
2、特性与典型应用
3、性能参数
4、接线定义与线圈的驱动电路
5、外形图片
6、详细的拆解与解析
1)去除塑料外壳 2)触点回位簧片 3)触点 4)永磁组件 5)铁芯 6)U形磁轭 7)线圈及其骨架 8)嵌件底板
7、动作与复归的保持
8、继电器的材料
1、磁保持继电器的优势
1)稳定性和可靠性
磁保持继电器在触点吸合后,能够通过磁性保持力保持稳定闭合状态。 即使线圈中的电流消失,触点仍然保持闭合,提供可靠的控制信号。其实磁保持继电器从触点平行的方向冲击,仍然有吸合或释放的可能。
2)节约能源
由于磁保持继电器可以在不需要额外能量驱动的情况下保持触点闭合状态,它可以节约能源并减少系统的功耗。 这对于长时间或频繁工作的应用特别有利,比如预付费水表、预付费电表等。
3)高承载能力
磁保持继电器通常具有较高的承载能力,能够处理较大的电流和电压。 因此,在高功率应用中,磁保持继电器是一种理想的选择。
2、特性与典型应用
1)电池断开继电器(电源管理、电力分配系统)
2)双线圈磁保持汽车继电器
3)触点连续负载电流达190A(85℃)
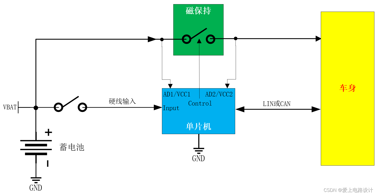
4)汽车行业应用设想
提供VCC、GND、硬线输入或LIN/CAN给单片机,用于控制磁保持部分;电源测与负载侧引入单片机的AD口,用于实时监测磁保持开关有无断开。LIN与CAN详述移步:汽车CAN、LIN汇总。
文件移步:磁保持继电器电池断开模块
3、性能参数
稳态连续工作电流190A,耐冲击电流1000A@1S,反弹时间<100uS,内容摘自规格书,如下图。

4、接线定义与线圈的驱动电路
本磁保持继电器采用双线圈,在汽车应用中使用高边驱动方式(汽车电子知识汇总);若采用单线圈,可使用H桥驱动(H桥IGBT单管驱动+保护)。

5、外形图片

6、详细的拆解与解析
1)去除塑料外壳

无外壳体状态下,其内部触点的动作:磁保持继电器动作视频。
2)触点回位簧片
用于断开触点,增强其回位力,并保持在断开状态不变。

磨掉绿框的锚点,即可整体拿出“触点回位组件”。

3)触点
触点材料为银氧化锡AgSnO2,基板材质可能是C1100紫铜。
C1100紫铜具有非常优异的导电性能和导热性能。在所有金属材料中,C1100紫铜的导热系数仅次于银和铜的合金,而它的导电系数则是银和铜的合金之后。这使得C1100紫铜成为很好的电子和电气导体材料之一。还具有极佳的加工性。

拿掉“触点回位组件”后的效果。


4)永磁组件
提供继电器吸合后持续的磁场吸合力,使之保持在吸合状态不变,即闭合磁保持。

5)铁芯
用于增强线圈产生的磁场强度,同时也被永磁铁磁化,进一步增加吸合力。

6)U形磁轭
用于约束线圈漏磁向外扩散,改变磁通的路径和强度,从而使磁场集中到所需的位置,有效增加磁场强度。


7)线圈及其骨架
用于缠绕动作线圈与复归线圈(两个线圈缠绕方向相反),置放4P插针与二极管,“触点回位组件”的限位。


线圈的匝数可采用线圈测试仪测试出来。

8)嵌件底板
用于外部接通回路。

7、动作与复归的保持
动作线圈加载电压时,“触点回位组件”向左运动,触碰“铁心”,铁心、永磁组件与触点回位组件形成磁回路(如下图红色路径),磁阻最小;使触点快速吸合,减小反弹时间。即使撤除动作线圈电压,因为永磁铁的作用,也会保持触点吸合。

复归线圈加载电压时,抵消永磁铁的磁场。在“回位簧片”的作用下快速断开触点,并保持在断开状态不变。即使撤除复归线圈电压,因为“回位簧片”的作用,也会保持触点断开。
8、继电器的材料
常用铜合金成分及主要性能与触点材料
1)弹性导电材料
弹性导电材料在继电器中多用作簧片材料。常用的有磷青铜和铍青铜。它们的抗拉强度与延伸率比黄铜高许多,所以变形较大时不易产生塑性变形,也就是说有较好的弹性。铍青铜的导电率和导热率以及机械强度比磷青铜要高得多,价格较贵,且铍蒸汽对人体有害。磷青铜能够满足一般继电器的要求,价格便宜,一般民用继电器还是大量采用。
| 材料名称 状态 |
主要成份 | 导热率(w/m.K) | 导电率 (mΩ/.mm^2) |
弹性模数(KN/mm^2) | 最大抗强度(N/mm^2) | 断裂延伸(%) |
| 工业纯铜.硬 | Cu99.9% | 385 | ≥57 | 115 | 300 | 5 |
| H62 | Cu62 Zn余量 | 121 | 15.5 | 110 | 500 | 12 |
| 磷青铜 | Sn6.5P0.1Cu余量 | 75 | 9 | 118 | 600 | 24 |
| 铍青铜Qbe | Be^1.7Ni+Co0.6Ω Cu余量 | 105 | 20 | 130 | 1100 | 7 |
------------------------------
2)触点材料
| 名称 | 主要成份 | 导热率(w/m.K) | 导电率 (mΩ/.mm^2) |
熔点(℃) | 最大抗强度(N/mm^2) | 延伸率(%) | 硬度HV10 |
| 纯银 | Ag99.95 | 418 | 60 | 960 | 200-360 | 2-30 | 30-90 |
| AgCu10 | Ag90,Cu余量 | 335 | 50 | 870 | 280-5500 | 1-15 | 70-150 |
| AgNi10 | Ag90,Ni余量 | 50 | 220-400 | 1-20 | 50-110 | ||
| AgCd010 | Ag90,Cd0余量 | 50 | 60 | ||||
| AgSnO210 | Ag90,SnO2余量 | 45 | 84 |
纯银做的触点其优点是导电热率最高、易加工,但机械性能与抗熔焊性、耐电蚀性都不高。银铜、银镍合金的导电热性稍差,接触电阻稍高。但机械强度高、耐熔焊性与耐电蚀性均优于纯银。银氧化镉材料的特点是抗熔焊性较好,耐电蚀性也优于银铜与银镍合金。导电性与银铜合金不相上下,银氧化锡触点材料与银氧化镉的耐电性相差不多,但其抗材料转移能力优于银氧化镉。
------------------------------
3)壳体材料
目前,继电器外壳常见的材料主要有:PBT、PC、PA、POM、ABS、PS等。

其中,聚碳酸酯(PC)是一种综合性能优越的热塑性工程塑料,具有优异的冲击性能、电性能、光学性能、抗蠕变性能、尺寸稳定性等优点。PC-180-20GF是一款玻纤增强的阻燃PC材料,刚性高,阻燃稳定。
------------------------------
4)导磁材料
自然界磁性种类不多,只有铁、钴、镍。一般继电器中只用电工纯铁做导磁材料。
对导磁材料,除了要求有足够的机械强度外,还要求有较高的导磁率与饱和磁感应强度。对软磁材料(一般磁继电器导磁体都用软磁材料)还要求有较低的矮顽力。
(1)导磁率:在导磁材料内的磁感应强度与产生该磁感应强度的外加磁场强度的比值,即μ=B/H。当磁性材料的磁感应强度B趋向饱和时则μ急剧下降,故导磁率有个最大值。电工纯铁的最大导磁率约5000B/H。
(2)饱和磁感应强度Bs:当外加磁场强度增加时,磁性材料不再进一步磁化时的磁感应强度。其大小限制了导磁体单位面积的吸力。电工纯铁的饱和磁感应强度约2.16特斯拉。
(3)矮顽力:导磁材料充分磁化后将外加磁场降到零,导磁材料中仍有残余的磁感应强度。为了将磁感应强度降为零,可以反向施加外加磁场,使剩余感应强度降为零的反向外加磁场强度就是矮顽力。电工纯铁的矮顽力<1奥斯特。
(4)注意:电工纯铁只在低温下是铁磁性材料,而在高温下会失去铁磁性。此外,实际应用中使用的铁材料通常含有其他元素的合金,其饱和磁化强度和导磁率可能与电工纯铁不同。
当时年少春衫薄。骑马倚斜桥,满楼红袖招。觉得不错,动动发财的小手点个赞哦!

版权声明:本文内容由互联网用户自发贡献,该文观点仅代表作者本人。本站仅提供信息存储空间服务,不拥有所有权,不承担相关法律责任。如发现本站有涉嫌侵权/违法违规的内容,请联系我们,一经查实,本站将立刻删除。
如需转载请保留出处:https://51itzy.com/kjqy/50965.html