目录
使用ACLs保护网络
TCP 会话
定义
Port Numbers
数据包过滤
什么是 ACL?
ACL 工作原理
ACL 要么配置用于入站流量,要么用于出站流量
ACL 及路由器上的路由和 ACL 过程
Cisco ACLs的类型
标准ACL的工作原理
ACLs的放置位置
创建ACLs的一般指导原则
配置标准ACLs
输入条件语句
配置标准 ACL
ACL 通配符掩码
将标准ACLs 应用到接口
编辑编号 ACLs
创建标准命名 ACLs
监控和验验 ACLs
编辑命名 ACLs
配置扩展ACLs
扩展 ACLs
配置扩展 ACLs
扩展 ACL 举例
将扩展 ACL 应用于接口
创建命名扩展ACLs
配置复杂ACLs
什么是复杂ACLs?
动态 ACLs
(1)什么是动态 ACL?
(2)动态 ACL 的优点?
(3)何时使用动态 ACL ?
自反 ACLs
(1)什么是自反 ACLs?
(2)自反 ACL 具有以下优点
(3)自反ACL 示例
基于时间的 ACLs
(1)什么是基于时间的 ACL?
(2)基于时间的 ACL 具有许多优点
(3)基于时间的 ACL 示例
排除常见ACL
使用ACLs保护网络
TCP 会话
定义
Port Numbers
| 端口号范围 | 端口类型 |
| 0 到 1023 | 公认(通用)端口 |
| 1024 到 49151 | 注册端口 |
| 49152 到 65535 | 私有和(或)动态端口 |
| 端口号范围 | 端口类型 |
| 0 到 1023 | 公认(通用)端口 |
| 1024 到 49151 | 注册端口 |
| 49152 到 65535 | 私有和(或)动态端口 |
注册TCP端口:1863-MSN Messenger;8008-备选HTTP;8080-备选HTTP
公认TCP端口:21-FTP;23-Telnet;25-SMTP;80-HTTP;110-POP3;194-Internet中继聊天;443-安全HTTP(HTTPS)
注册UDP端口:1812-RADIUS身份验证协议;2000-Cisco SCCP;5004-RTP(语音和视频传输协议);5000-SIP
公认UDP端口:69-FTFP;520-RIP
注册TCP/UDP端口:1433-MS SQL;2948-WAP(MMS)
公认TCP/UDP端口:53-DNS;161-SNMP;531-AOL Instant Messenger、IRC
数据包过滤
当数据包到达过滤数据包的路由器时,路由器会从数据包报头中提取某些信息,根据过滤规则决定该数据包是应该通过还是应该丢弃。
(1)ACL 可以从数据包报头中提取以下信息,根据规则进行测试,然后决定是“允许”还是“拒绝”:
源 IP 地址
目的 IP 地址
ICMP 消息类型
(2)ACL 也可以提取上层信息并根据规则对其进行测试。上层信息包括:
TCP/UDP 源端口
TCP/UDP 目的端口

在本场景中,数据包过滤器按如下方式检查每个数据包:
如果来自网络 A 的 TCP SYN 数据包使用端口 80,则允许其通过。但会拒绝用户的所有其它访问。
如果来自网络 B 的 TCP SYN 数据包使用端口 80,则阻止该数据包。但会允许用户的所有其它访问。
什么是 ACL?
ACL 是一种路由器配置脚本,它根据从数据包报头中发现的条件来控制路由器应该允许还是拒绝数据包通过 .
ACL 执行以下任务 :
–限制网络流量以提高网络性能 .
–提供流量控制。ACL 可以限制路由更新的传输 .
–提供基本的网络访问安全性。ACL 可以允许一台主机访问部分网络,同时阻止其它主机访问同一区域。
–决定在路由器接口上转发或阻止哪些类型的流量。
–控制客户端可以访问网络中的哪些区域。
– 屏蔽主机以允许或拒绝对网络服务的访问。ACL 可以允许或拒绝用户访问特定文件类型,例如 FTP 或 HTTP.


3P原则
1.每种协议一个 ACL 要控制接口上的流量,必须为接口上启用的每种协议定义相应的 ACL。
2.每个方向一个 ACL 一个 ACL 只能控制接口上一个方向的流量。要控制入站流量和出站流量,必须分别定义两个 ACL。
3.每个接口一个 ACL 一个 ACL 只能控制一个接口(例如快速以太网 0/0)上的流量。
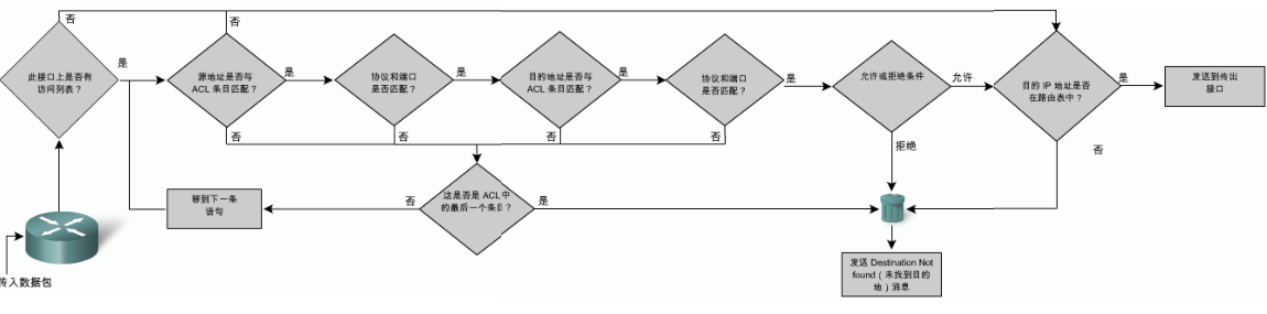
ACL 工作原理


ACL 要么配置用于入站流量,要么用于出站流量
ACL 及路由器上的路由和 ACL 过程

隐含的“拒绝所有流量”条件语句
Cisco ACLs的类型
有两类 Cisco ACLs, 标准的和扩展的.
– 标准 ACLs:标准 ACL 根据源 IP 地址允许或拒绝流量.
– 扩展 ACLs:扩展 ACL 根据多种属性.
标准ACL的工作原理

使用 ACL 时主要涉及以下两项任务:
Step 1.通过指定访问列表编号或名称以及访问条件来创建访问列表
Step 2.将 ACL 应用到接口或终端线路.
编号ACL 和命名ACLs
编号 200 到 1299 已由其它协议使用 . 例如,AppleTalk 使用编号 600 到 699,而 IPX 使用编号 800 到 899
ACLs的放置位置
每个 ACL 都应该放置在最能发挥作用的位置。基本的规则是
–将扩展 ACL 尽可能靠近要拒绝流量的源。这样,才能在不需要的流量流经网络之前将其过滤掉 .
–因为标准 ACL 不会指定目的地址,所以其位置应该尽可能靠近目的地

创建ACLs的一般指导原则

配置标准ACLs
输入条件语句
值得注意:
您应该将最频繁使用的 ACL 条目放在列表顶部 .
您必须在 ACL 中至少包含一条 permit语句,否则所有流量都会被阻止.


配置标准 ACL
| 参数 | 描述 |
| access-list-number | ACL的编号,这是一个十进制数,值在1-99或者1300-1999之间(适用于标准ACL) |
| deny | 匹配条件拒绝访问 |
| permit | 匹配条件允许访问 |
| remark | 在IP访问列表中添加备注,增强列表的可读性 |
| source | 发送数据包的网络号和主机号,指定source的方式有两种:使用32位十进制格式;使用关键字any来代表source和source-wildcard分别位0.0.0.和255.255.255.255的情况 |
| source-wildcard | (可选)要对源应用的通配符位,指定source-wildcard的方式又两种:使用32位十进制格式;使用关键字any来代表source和source-wildcard分别位0.0.0.和255.255.255.255的情况 |
| log | (可选)对匹配条目的数据包生成信息性日志消息,该消息将随后发送到控制台。(控制台采用哪种级别记录该消息取决于logging console命令) 消息内容包括ACL号,数据包是被允许还是拒绝,源地址以及数据包数目,此消息在出现于条件匹配的第一个数据包时生成,随后每五分钟生成一次,其中会包含在过去的五分钟内允许或拒绝的数据包的数量 |
ACL 通配符掩码
通配符掩码使用以下规则匹配二进制 1 和 0 :
通配符掩码位 0 — 匹配地址中对应位的值
通配符掩码位 1 — 忽略地址中对应位的值
Wildcard 和Subnet Mask的关系:反掩码


将标准ACLs 应用到接口

使用 ACL 控制 VTY 访问 :
access-class 命令的语法是 :access-class access-list-number {in [vrf-also] | out}

编辑编号 ACLs

对 ACL 添加注释:
创建标准命名 ACLs
Step 2.在命名 ACL 配置模式下,使用permit 或 deny 语句指定一个或多个条件,以确定数据包应该转发还是丢弃.
Step 3. 使用 end 命令返回特权执行模式.

监控和验验 ACLs
show access-lists {access-list-number | name}
编辑命名 ACLs
从 Cisco IOS 软件第 12.3 版开始,命名 IP ACL允许您删除指定 ACL 中的具体条目 .
您可以使用序列号将语句插入命名 ACL 中的任何位置。
配置扩展ACLs
扩展 ACLs
为了更加精确地控制流量过滤,您可以使用编号在 100到 199 之间以及 2000 到 2699 之间的扩展 ACL(最多可使用 800 个扩展 ACL)。您也可以对扩展 ACL 命名.

配置扩展 ACLs
配置扩展 ACL 的操作步骤与配置标准 ACL 的步骤相同— 首先创建扩展 ACL,然后在接口上激活它
access-list access-list-number {deny | permit | remark} protocol source [source-wildcard] [operator operand] [port port-number or name] destination [destination-wildcard] [operator operand] [port port-number or name] [established]
| 参数 | 描述 |
| access-list-number | 使用100至199(扩展IP ACL)或者2000至2699(补充IP ACL)之间的数字标识范围列表 |
| deny | 匹配条件拒绝访问 |
| permit | 匹配条件允许访问 |
| remark | 指出此条目时允许还是阻止特定地址。也可以用来输入注释 |
| protocol | Internet协议的名称或者编号。常见的关键字包括icmp、ip、tcp或udp。要匹配所有Internet协议(包括ICMP、TCP和UDP),使用IP关键字 |
| source | 发送数据包的网络号和主机号 |
| source-wildcard | 要对源应用的通配符位 |
| destination | 数据包发往的网络号和主机号 |
| destination-wildcard | 要对目的地应用的通配符位 |
| operator | (可选)对比源或目的端口。可用的操作符包括It(小于)、gt(大于)、eq(大于)、neq(不等于)和range(范围)。 (less than),gt(greater than)、eq(equal)、neq(not equal)、and range(inclusive range) |
| port | (可选)TCP或UDP端口的十进制编号或者名称 |
| established | (可选)仅用于TCP协议:指示已建立的连接 |
扩展 ACL 举例

将扩展 ACL 应用于接口
创建命名扩展ACLs
怎样建立命名扩展 ACLs:
(1)Step 1.进入全局配置模式,使用 ipaccess-list extendedname 命令创建命名 ACL.
(2)Step 2.在命名 ACL 配置模式中,指定您希望允许或拒绝的条件.
(3)Step 3.返回特权执行模式,并使用show access-lists [number | name]命令检验 ACL.
(4)Step 4. (可选)建议您使用 copyrunning-config startup-config 命令将条目保存在配置文件中.
配置复杂ACLs
什么是复杂ACLs?
在标准 ACL 和扩展 ACL 的基础上构建复杂 ACL,从而实现更多功能。图中的表格总结了复杂 ACL 的三种类型.

动态 ACLs
(1)什么是动态 ACL?
(2)动态 ACL 的优点?
使用询问机制对每个用户进行身份验证
简化大型网际网络的管理
在许多情况下,可以减少与 ACL 有关的路由器处理工作
降低黑客闯入网络的机会
通过防火墙动态创建用户访问,而不会影响其它所配置的安全限制
(3)何时使用动态 ACL ?
–您希望特定远程用户或用户组可以通过 Internet 从远程主机访问您网络中的主机.
–您希望本地网络中的主机子网能够访问受防火墙保护的远程网络上的主机.
自反 ACLs
(1)什么是自反 ACLs?
–此类 ACL 使路由器能动态管理会话流量 .
–路由器检查出站流量,当发现新的连接时,便会在临时 ACL 中添加条目以允许应答流量进入 .
–自反 ACL 仅包含临时条目 .
–自反 ACL 还可用于不含 ACK 或 RST 位的 UDP 和 ICMP.
–自反 ACL 仅可在扩展命名 IP ACL 中定义.
(2)自反 ACL 具有以下优点
–帮助保护您的网络免遭网络黑客攻击,并可内嵌在防火墙防护中。
–提供一定级别的安全性,防御欺骗攻击和某些 DoS 攻击。自反 ACL方式较难以欺骗,因为允许通过的数据包需要满足更多的过滤条件。
–此类 ACL 使用简单。与基本 ACL 相比,它可对进入网络的数据包实施更强的控制.
(3)自反ACL 示例

基于时间的 ACLs
(1)什么是基于时间的 ACL?
基于时间的 ACL 功能类似于扩展 ACL,但它允许根据时间执行访问控制.
(2)基于时间的 ACL 具有许多优点
(3)基于时间的 ACL 示例
–Step 1.定义实施 ACL 的时间范围,并为其指定名称(本例中为 EVERYOTHERDAY).
–Step 2.对该 ACL 应用此时间范围.
–Step 3.对该接口应用 ACL.
排除常见ACL






创建标准命名 ACLs
创建命名扩展ACLs
版权声明:本文内容由互联网用户自发贡献,该文观点仅代表作者本人。本站仅提供信息存储空间服务,不拥有所有权,不承担相关法律责任。如发现本站有涉嫌侵权/违法违规的内容,请联系我们,一经查实,本站将立刻删除。
如需转载请保留出处:https://51itzy.com/kjqy/40760.html