<p>转载自:https://zhuanlan.zhihu.com/p/,本文只做个人记录学习使用,版权归原作者所有。</p>
讯享网
今天回顾了ResNet的论文Deep Residual Learning for Image Recognition,又结合PyTorch官方代码,整理一遍ResNet的结构,在这里写个总结。
首先,ResNet在PyTorch的官方代码中共有5种不同深度的结构,深度分别为18、34、50、101、152(各种网络的深度指的是“需要通过训练更新参数”的层数,如卷积层,全连接层等),和论文完全一致。图1是论文里给出每种ResNet的具体结构:
图1 不同深度ResNet的具体结构
其中,根据Block类型,可以将这五种ResNet分为两类:(1) 一种基于BasicBlock,浅层网络ResNet18, 34都由BasicBlock搭成;(2) 另一种基于Bottleneck,深层网络ResNet50, 101, 152乃至更深的网络,都由Bottleneck搭成。Block相当于积木,每个layer都由若干Block搭建而成,再由layer组成整个网络。每种ResNet都是4个layer(不算一开始的7×7 7 imes77×7卷积层和3×3 3 imes33×3maxpooling层),如图1,conv2_x对应layer1,conv3_x对应layer2,conv4_x对应layer3,conv5_x对应layer4。方框中的“×2 imes2×2”、“×3 imes3×3”等指的是该layer由几个相同的结构组成。
下面借ResNet18和ResNet50两种结构分别介绍BasicBlock和Bottleneck。
1. Block前面的层
为了结构的完整性,我们有必要从网络最浅层开始讲起:

图2
首先说明,为了便于理解,本文所有图只包含卷积层和pooling层,而BN层和ReLU层等均未画出。然后说明图中部分符号的含义:
输入输出用椭圆形表示,中间是输入输出的尺寸:channel×height×width
直角矩形框指的是卷积层或pooling层,如“3×3,64,stride=2,padding=3 3 imes 3, 64, stride = 2, padding = 33×3,64,stride=2,padding=3”指该卷积层kernel size为3×3 3 imes 33×3,输出channel数为64,步长为2,padding为3。矩形框代表的层种类在方框右侧标注,如“conv1”。
这些都了解之后,图中所示结构就已经很清楚了,顺便提一句,卷积层的输出尺寸(单边)是这么计算的:


以conv1为例,input_size=224,padding=3,kernel_size=7,stride=2 input_size=224, padding=3, kernel_size=7, stride=2input_size=224,padding=3,kernel_size=7,stride=2。将它们带入公式,发现除不尽,所以前面的除法准确地说是求商。可以得出output_size=112 output_size=112output_size=112。下面的max pooling类似,求得output_size=56 output_size=56output_size=56,不再赘述。
2. ResNet18
2.1 layer1

图3 ResNet18 layer1
layer1的结构比较简单,没有downsample,各位看图即可理解。图中方框内便是BasicBlock的主要结构——两个3×3 3 imes 33×3卷积层。每个layer都由若干Block组成,又因为layer1的两个block结构完全相同,所以图中以“×2 imes 2×2”代替,各位理解就好。
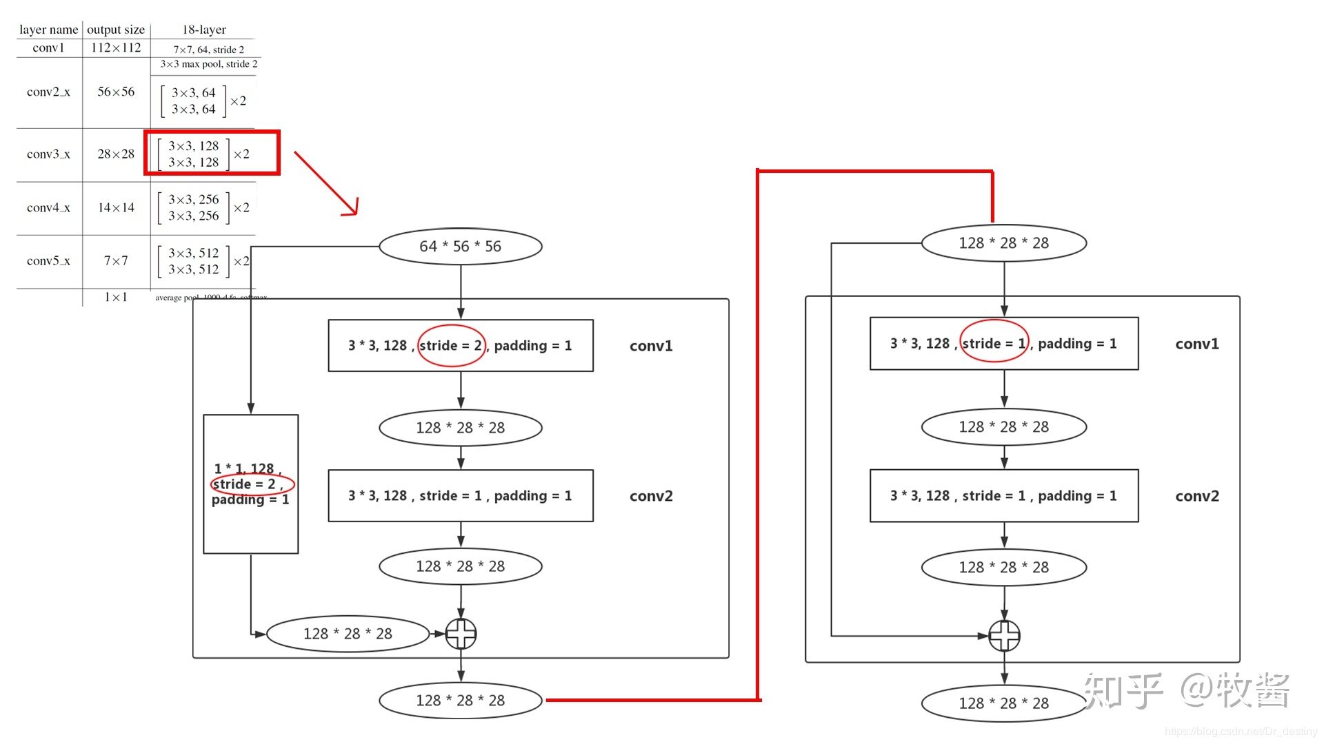
2.2 layer2

layer2和layer1就有所不同了,首先64×56×56 64 imes56 imes5664×56×56的输入进入第1个block的conv1,这个conv1的stride变为2,和layer1不同(图4红圈标注),这是为了降低输入尺寸,减少数据量,输出尺寸为128×28×28 128 imes28 imes28128×28×28。
到第1个block的末尾处,需要在output加上residual,但是输入的尺寸为64×56×56 64 imes56 imes5664×56×56,所以在输入和输出之间加一个 1×1 1 imes11×1卷积层,stride=2(图4红圈标注),作用是使输入和输出尺寸统一,(顺带一提,这个部分就是PyTorch ResNet代码中的downsample)
由于已经降低了尺寸,第2个block的conv1的stride就设置为1。由于该block没有降低尺寸,residual和输出尺寸相同,所以也没有downsample部分。
2.3 layer3-4
layer3和layer4结构和layer2相同,无非就是通道数变多,输出尺寸变小,就不再赘述。
ResNet18和34都是基于Basicblock,结构非常相似,差别只在于每个layer的block数。
3. ResNet50
3.1 layer 1


图5 ResNet50 layer1
和Basicblock不同的一点是,每一个Bottleneck都会在输入和输出之间加上一个卷积层,只不过在layer1中还没有downsample,这点和Basicblock是相同的。至于一定要加上卷积层的原因,就在于Bottleneck的conv3会将输入的通道数扩展成原来的4倍,导致输入一定和输出尺寸不同。
layer1的3个block结构完全相同,所以图中以“×3 imes 3×3”代替。
3.2 layer 2

图6 ResNet50 layer2
尺寸为256×56×56 256 imes56 imes56256×56×56的输入进入layer2的第1个block后,首先要通过conv1将通道数降下来,之后conv2负责将尺寸降低(stride=2,图6从左向右数第2个红圈标注)。到输出处,由于尺寸发生变化,需要将输入downsample,同样是通过stride=2的1×1 1 imes11×1卷积层实现。
之后的3个block(layer2有4个block)就不需要进行downsample了(无论是residual还是输入),如图6从左向右数第3、4个红圈标注,stride均为1。因为这3个block结构均相同,所以图6中用“×3 imes 3×3”表示。
3.3 layer3-4
layer3和layer4结构和layer2相同,无非就是通道数变多,输出尺寸变小,就不再赘述。
ResNet50、101和152都是基于Basicblock,结构非常相似,差别只在于每个layer的block数。

版权声明:本文内容由互联网用户自发贡献,该文观点仅代表作者本人。本站仅提供信息存储空间服务,不拥有所有权,不承担相关法律责任。如发现本站有涉嫌侵权/违法违规的内容,请联系我们,一经查实,本站将立刻删除。
如需转载请保留出处:https://51itzy.com/kjqy/183191.html